Датчик САПФИР-22 ДИ

Датчик избыточного давления САПФИР 22ДИ используют для бесперебойного и непрерывного измерения избыточного давления масла, воздуха, воды, кислорода, газа и других веществ и преобразования данной величины в цифровой либо аналоговый унифицированный сигнал постоянного тока на выходе. Преобразователь САПФИР 22 ДИ работает таким образом, что при воздействии избыточного давления на мембрану измерительного блока, а для моделей САПФИР 22 ДИ 2151, САПФИР 22 ДИ 2161, САПФИР 22 ДИ 2171 на мембрану тензопреобразователя, происходит деформация чувствительного упругого элемента и в связи с этим меняется сопротивление тензорезисторов тензопреобразователя. Данное изменение от измерительного блока тензопреобразователя САПФИР 22 ДИ передается на электронный преобразователь и затем с него уже на вторичную аппаратуру в виде одного из токовых сигналов 4-20мА 0-5мА 5-0мА 20-4мА 0-20мА 20-0мА. Завод-изготовитель производит САПФИР 22 ДИ в общепромышленном исполнении, искробезопасном САПФИР 22 ЕХ ДИ, взрывозащищенном САПФИР 22 ВН ДИ, атомном САПФИР 22 ДИ ВН А и кислородном исполнении САПФИР 22 ДИ ВН К для измерения избыточного давления кислорода и кислородсодержащих смесей.
Модификации преобразователей Сапфир-22 ДИ
При заказе САПФИР 22 ДИ значение избыточного давления для каждой модели может варьироваться, например, для модели САПФИР 22 ДИ 2110 может быть выбрано одно и шести значений 0,16кПа 0,25кПа 0,4 кПа 0,6кПа 1кПа 1,6кПа максимального избыточного давления. При этом нижний предел измерения избыточного давления для САПФИР 22 ДИ всегда равен нулю. При отсутствии в заказе САПФИР-22-ДИ значения избыточного давления датчик настраивается на минимально допустимый диапазон избыточного давления для конкретной модели, например при заказе датчика САПФИР 22 ДИ 2130 без указания избыточного давления датчик будет настроен по умолчанию от 0 до 4кПа.
Модели датчиков избыточного давления САПФИР 22 ДИ и их характеристики
|
Модель датчика избыточного давления САПФИР 22ДИ ХХХХ |
Верхний предел измерений избыточного давления |
Основная погрешность, % |
Модель Датчика избыточного давления САПФИР 22ДИ ХХХХ |
Верхний предел измерений избыточного давления |
Основная погрешность, % |
|
САПФИР-22-ДИ-2110 |
0,16 кПа |
0,25; 0,5 |
САПФИР-22-ДИ-2150, САПФИР-22-ДИ-2151 |
0,25 Мпа |
0,25; 0,5 |
|
0,25 кПа |
0,25; 0,5 |
0,4 Мпа |
0,25; 0,5 |
||
|
0,4 кПа |
0,25; 0,5 |
0,6 Мпа |
0,2; 0,25; 0,5 |
||
|
0,6 кПа |
0,25; 0,5 |
1 Мпа |
0,2; 0,25; 0,5 |
||
|
1 кПа |
0,25; 0,5 |
1,6 Мпа |
0,15; 0,2; 0,25; 0,5 |
||
|
1,6 кПа |
0,25; 0,5 |
2,5 Мпа |
0,1; 0,15; 0,2; 0,25; 0,5 |
||
|
САПФИР-22-ДИ-2120 |
1 кПа |
0,25; 0,5 |
САПФИР-22-ДИ-2160, САПФИР-22-ДИ-2161 |
1,6 Мпа |
0,25; 0,5 |
|
1,6 кПа |
0,25; 0,5 |
2,5 Мпа |
0,25; 0,5 |
||
|
2,5 кПа |
0,25; 0,5 |
4 Мпа |
0,2; 0,25; 0,5 |
||
|
4 кПа |
0,25; 0,5 |
6 Мпа |
0,2; 0,25; 0,5 |
||
|
6 кПа |
0,2; 0,25; 0,5 |
10 Мпа |
0,15; 0,2; 0,25; 0,5 |
||
|
10 кПа |
0,2; 0,25; 0,5 |
16 Мпа |
0,1; 0,15; 0,2; 0,25; 0,5 |
||
|
САПФИР-22-ДИ-2130 |
4 кПа |
0,25; 0,5 |
САПФИР-22-ДИ-2170, САПФИР-22-ДИ-2171 |
10 Мпа |
0,25; 0,5 |
|
6 кПа |
0,25; 0,5 |
16 Мпа |
0,25; 0,5 |
||
|
10 кПа |
0,25; 0,5 |
25 Мпа |
0,2; 0,25; 0,5 |
||
|
16 кПа |
0,2; 0,25; 0,5 |
40 Мпа |
0,2; 0,25; 0,5 |
||
|
25 кПа |
0,15; 0,2; 0,25; 0,5 |
60 Мпа |
0,15; 0,2; 0,25; 0,5 |
||
|
40 кПа |
0,1; 0,15; 0,2; 0,25; 0,5 |
100 Мпа |
0,1; 0,15; 0,2; 0,25; 0,5 |
||
|
САПФИР-22-ДИ-2140 |
25 кПа |
0,25; 0,5 |
САПФИР-22-ДИ-2180 |
160 Мпа |
0,25; 0,5 |
|
40 кПа |
0,25; 0,5 |
САПФИР-22-ДИ-2181 |
250 Мпа |
0,25; 0,5 |
|
|
60 кПа |
0,2; 0,25; 0,5 |
САПФИР-22-ДИ-2182 |
400 Мпа |
0,45; 1,0 |
|
|
100 кПа |
0,2; 0,25; 0,5 |
САПФИР-22-ДИ-2183 |
600 Мпа |
0,45; 1,0 |
|
|
160 кПа |
0,15; 0,2; 0,25; 0,5 |
САПФИР-22-ДИ-2184 |
1000 Мпа |
0,45; 1,0 |
|
|
250 кПа |
0,1; 0,15; 0,2; 0,25; 0,5 |
Питание датчика САПФИР 22 ДИ осуществляется от блока питания постоянного тока 36В, производитель рекомендует к использованию блок питания САПФИР 22БП36.
САПФИР-22-ДИ-ВН-2120-01-УХЛ3.1-0,50/10кПа-05-М20-В2, где
2120 – модель преобразователя САПФИР-22-ДИ (исходя из таблицы выше)
01 – исполнение по материалам, обозначающее материал мембраны САПФИР-22 ДИ, выполненный из сплава 36НХТЮ, а также фланцы преобразователя, пробки для дренажа, ниппеля, монтажные фланцы и корпус вентильного, выполненные из углеродистой стали с покрытием
УХЛ3.1 – климатическое исполнение, пердполагающее работу преобразователя САПФИР22 ДИ в среде
от 5 до 50°С в основном варианте исполнения или от 1 до 80 °С при специальном заказе по требованию потребителя, согласно таблице климатических исполнений
0,50 – основная приведенная погрешность в % датчика САПФИР 22 ДИ
10кПа – верхний предел величины избыточного прибора САПФИР-22-ДИ, согласно таблице выше
05 – код выходного сигнала датчика САПФИР 22ДИ в диапазоне 0-5мА,
М20 – маркировка монтажного комплекта, предполагающая наличие с САПФИР22 ДИ комплекта фланцев, ниппелей и гаек с резьбой М20х1,5
В2 – маркировка двухходового вентильного блока, входящего в комплект монтажных частей преобразователя САПФИР 22 ДИ,
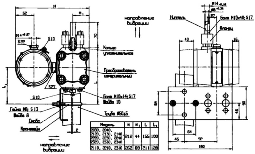
Датчики избыточного давления САПФИР 22 ДИ, в зависимости от модели и комплекта монтажных частей, имеют различные габаритные размеры, приведенные ниже:
Установочные и присоединительные размеры датчиков САПФИР 22 ДИ 2110, 2120, 2130, 2140 с с установленным фланцем (остальные размеры совпадают с чертежом ниже – с установленным ниппелем)
Установочные и присоединительные размеры датчиков САПФИР 22 ДИ 2110, 2120, 2130, 2140 с ниппелем
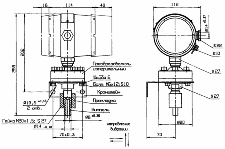
Установочные и присоединительные размеры датчиков САПФИР 22 ДИ 2150, 2160
Установочные и присоединительные размеры датчиков САПФИР 22 ДИ 2151, 2161, 2171



